Sistema y método de caracterización distribuida continua de un medio de fibra óptica
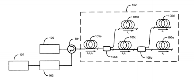
Sistema y método de caracterización distribuida continua de un medio de fibra óptica. Sistema y método para sensado y metrología distribuidos que permiten caracterizar un medio de fibra óptica (102) ramificado mediante multiplexado por longitud de onda. El sistema comprende medios de emisión de luz (100) adaptados para emitir luz a múltiples longitudes de onda (λ1, λ2, λ3) y medios de enrutado (106a, 106b) adaptados para distribuir dichas longitudes de onda (λ1, λ2, λ3) en una pluralidad de segmentos (105a, 105b, 105c, 105d, 105e) del medio de fibra óptica (102). El sistema comprende asimismo medios de detección (103) y medios de análisis (104) adaptados para caracterizar cada segmento (105a, 105b, 105c, 105d, 105e) en función de una luz resultante de una propagación de una o más longitudes de onda (λ1, λ2, λ3) por dicho segmento.







